Go to the U of M home page
School of Physics & Astronomy
Assay and Acquisition of Radiopure Materials

User Tools


vetoshield:tubes

This is an old revision of the document!


Tube Repair, High and Low Voltage, Preamp cards

Preamp Cards

Broken Cards

The attached excel file is a list of broken cards that have been looked at. With most of these cards at least one bad component or connection had been identified. Bad components have also been marked with tape. The cards are in a box labled “PREAMPS TO BE FIXED”

broken_preamp_cards_updated_jul_28_2011_.xls

Channel Schematic

The following is a schematic of a SINGLE CHANNEL on a preamp card. Each preamp has two channels. The LS221 and SN75183 chips are each dual packaged so there is only one of each per card.

vetoshield_preamp_schematic.jpg

The P ground is the applied ground from the 15 pin low voltage connector. The S ground are the traces that run to the screw holes on the outside of the card and would normally be connected to the aluminum on the shield.

When looking at the preamp card with the 15 pin low voltage connector on the top the pinout is

SSTTTTTGGGGGG77

where S and T represent +5S and +5T respectively, G represents ground and 7 represents -7

Datasheets for the major components

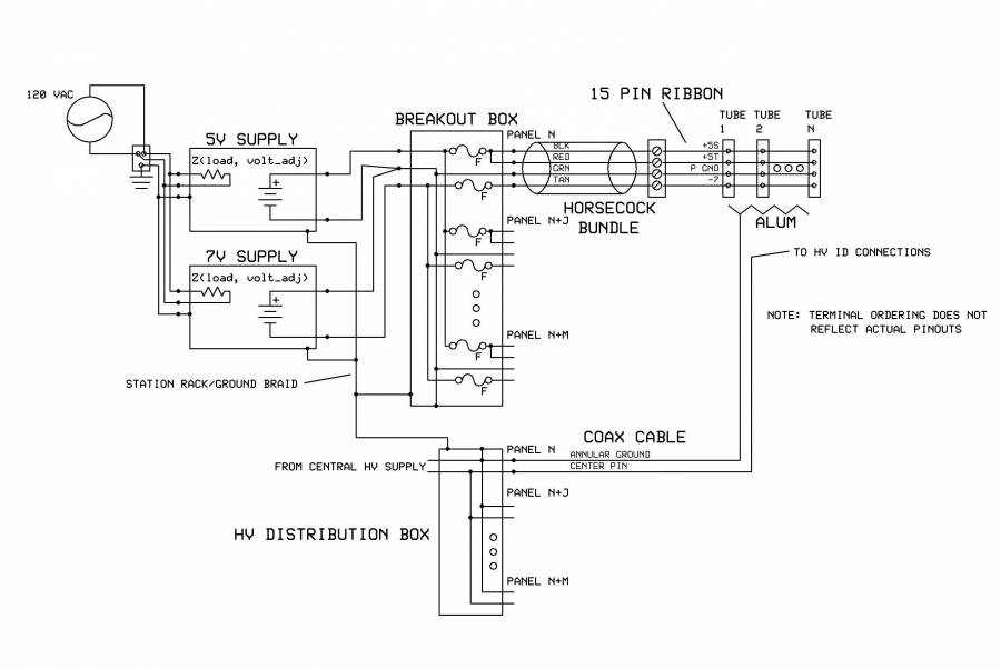
Low Voltage Distribution System

Below is is schematic of the low voltage distribution system.

vetoshield/tubes.1351779717.txt.gz · Last modified: 2012/11/01 09:21 by jeff